引言
电力系统对安全性有很高的要求,电力系统设备在长时间的使用过程中会老化或出现过热现象,如果不能及时发现并加以解决,就可能导致严重的事故,须严格监视电力系统设备的工作状态,其中对高压开关柜触点的温度进行监测是非常重要的任务。温度可以间接反映电气设备的运行状态,许多故障都会导致温度异常,因此非常需要对电气设备进行温度监测。而在恶劣的生产条件下(例如发电机局部放电)很难使用常见的测量方法进行温度监测,因此开发可靠且实用的多点温度测量设备非常重要,无线技术可以用于克服现有有线温度监控系统的许多缺点。
现有的成熟但研究不足的国外发电机状态监测系统大多使用电缆接线监测,国内大多数研究应用也使用有线监测。无线传感器网络是基于IEEE 802.15.4技术标准和ZigBee网络协议设计的无线数据传输网络。本文主要分析发电机无线温度监控系统的配置和设计,以使更多的人可以了解设计中某些概念带来的便利。
二、系统总体设计
ZigBee无线温度控制系统主要由ZigBee协调器、上位机STM32F103ZE和ZigBee终端三个大型模块组成。无线温度测量系统的目的是通过ZigBee通信协议将分布在不同位置的温度值传输给PC,以便PC处理信息。在ZigBee终端节点上,温度信息通过热电偶收集,然后通过无线LAN传输给ZigBee协调器,协调器接收温度信息,然后使用模糊比例积分微分算法计算控制量温度。处理单元收集温度传感器的温度,并通过通信单元发送温度数据。由于温度测量节点应具有体积小、功耗低、易于安装和在多种环境下使用的特性,因此其使用电池供电。
三、测温节点模块设计
测温节点模块原理框图如图1所示,处理单元采用NEC单片机,由于NEC单片机具有低功耗特性,因此通信设备采用2.4 GHz频段NRF24L01。该芯片支持点对点数据通信,在该模式数据通信的情况下,一个接收器工作在相同的频带中,并且发送六个接收器,同时将节点的ID人为地添加到通信协议中,从而可以扩展更多的多点通信。

图1 测温节点模块原理框图
显示异常温度测量点:通常将原始的两点接地更改为单点接地,以处理发电机的异常温度测量点,并更改每个通道测量回路的接地方法。它建立了温度和负荷之间的相关性分析模型,根据负荷情况预测温度变化趋势,并为负荷控制提供决策依据。
四、无线测温系统硬件设计
4.1系统总体框图
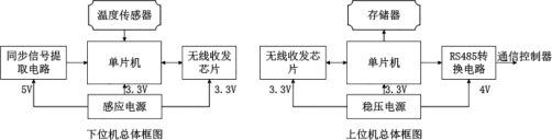
整个温度测量系统电路分为下位机和上位机两部分。下位机负责定期收集温度数据并将其发送给上位机。主机用于将接收到的温度数据发送到与PC连接的通信控制器,框图如图2所示。

图2 上位机与下位机总体框图
4.2温度采集端电路设计
一个无线收发器模块和多个温度传感器构成温度收集部分,从而完成多点温度数据的采集和无线传输;另一个无线收发器模块完成温度数据的接收,并通过RS232接口模块上载数据。STM32提供待机、睡眠和关机三种低功耗模式,用户可以执行合理的系统优化。该模块使用四线SPI接口,CS引脚连接到微控制器的RC0,INT连接到微控制器的RB0,WAKE连接到微控制器的RC1,RESET连接到微控制器的RC2。温度采集器的发射频率为428 439 MHz,发射信号为单频信号,不同的频率代表不同的信号。接收到信号后,通过信号放大和滤波处理,然后转换为可识别的电信号以获得温度参数。
数据采集终端位于数据采集点,由温度传感器、微控制器和射频收发器组成。它通过射频与数据接收器进行无线通信。为了在设计中减小该系统的尺寸,采用了片上RF系统,并且在芯片上集成了一系列微控制器和RF收发器。
4.3无线收发电路设计
无线收发器芯片的类型很多,在设计过程中无线收发器芯片的选择非常重要,选择合适的无线收发器芯片可以降低开发难度,缩短开发周期并降低开发成本。无线传感器节点和基站根据国际标准使用2.4 GHz频率进行通信和数据传输。系统协调器使用RS232接口连接到PC,而RXD和TXD分别连接到微控制器的RX和TX引脚。协调器通过该接口将温度数据从每个节点传输到上位机,上位机可以通过VB调试接口读取上传的数据,以达到监控目的。
在传输模式下,从压控振荡器(VCO)输出的信号直接被传输到功率放大器(PA)。RF输出由添加到DIO引脚[称为频移键控(FSK)]的数据控制。内部的T/R切换电路使天线的连接和匹配设计更加容易。PTR8000的工作电压低,属于低压设备,在设计过程中就需要考虑这一点,STC89LE52微处理器用于连接设计,因此无须添加电平转换电路,可以提高系统的稳定性。下行链路通过CAN总线或无线连接到温度采集器,以从连接的传感器获取温度信息,根据设置的参数分析温度信息,确定是否产生警告信息。上行和主站系统之间的通信采用RS485接口,并根据特定协议实现数据传输。
五、无线测温系统软件设计
5.1系统的整体软件框图
系统在编程时采用模块化的设计思想,将系统的主要功能模块编译为独立的功能,由主程序调用,由于热电偶安装在发电机侧并接地,因此从模块侧的接地中移除热电偶信号可提高测量值。该系统的软件设计采用模块化、结构化的设计方法,整个程序由测温模块、无线收发模块、与PC的串行通信模块组成。软件系统的整体数据处理流程如图3所示。整个系统的所有部分都用于无线数据传输,因此,无线数据传输是整个系统软件设计中重要的部分。

图3 软件系统的整体数据处理流程
ZigBee协调器程序的主要功能是设置局域网管理终端的节点以实现与STM32F03ZE的通信,而M32F03ZE主机程序主要实现与ZigBee协调器的通信并提供熟悉的人机界面。
5.2传感器节点程序设计
该系统的无线传感器节点选择TI的CC2430,芯片本身具有八个A/D,处理器和无线通信模块。传感器节点由一个小型嵌入式系统组成,该系统由传感器模块、处理器模块、无线通信模块和能源供应模块四部分组成。数据接收模块
在从一个获取模块接收数据之后或发生通信超时之后结束与模块的数据通信,并开始向下一个数据获取模块发送数据请求命令。当所有数据采集模块都与数据接收模块匹配时,经过一轮通信后,它会在数据采集模块处重新启动,以此类推。
5.3下位机与上位机软件设计
系统的软件设计包括上位机和下位机软件设计。下位机软件设计主要实现对上位机发送的命令的处理,该命令通过无线传输模块发送到温度采集模块以选择通道,然后发送无线接收信号,温度参数被传送到主机进行处理。
5.3.1下位机软件设计
下位机的主程序实现系统的初始设置,定义PTR引脚,配置PTR并设置波特率。它从父计算机接收命令,确定父计算机选择的信道,并根据该信道发送相应的无线电。相应的温度采集模块的通道地址采集温度,然后通过无线传输模块将温度数据传输到接收接收板将通过串口接收到的温度数据传输到上位机进行处理。
5.3.2上位机软件设计
上位机软件部分主要由数据编码程序、数据解码程序、初始化程序、数据发送/接收中断处理程序、RS-485通信程序和上位机主程序组成。无线数据收发器中断处理程序与下位机的相同,并且所有程序均以IARC语言完成。当通信控制器的轮询信号点到达本机时,数据直接从存储器中获取并传输到通信控制器,然后上传到PC。下位机定期上载每个测量点的温度数据,并定期更新内存中的数据。其中,由于外部或仪器质量问题而引起的周跳对准确观测产生严重影响,因为在处理数据时,它们通常少于10周,因此,可以使用关联的软件来解决小的循环跳跃问题并扩大循环滑移值。在测量过程中,由于存在接地电位差,并且热电偶负极的电阻比接地电阻大得多,因此电流直接连接到热电偶测量环路,并且在热电偶负极的热电偶上会叠加一个额外的压降以进行测量。发生异常时,会产生较大的误差值,因此DCS显示值比实际温度低。
六、实验与分析
该系统主要用作子系统,以在正常或测试期间监视相关工作条件参数的变化。实时读取串口采集模块的全局变量,并实时显示在界面上,以便操作人员或监控人员在进行相应的处理后及时进行分析。为了监视发电机线圈、轴承等的温度而进行的实验,铂电阻传感器由TPE橡胶包裹制成,经过高温处理后,三根引线也以相同的方式处理。在发电机定子的三相绕组内部,每相内置两个三线温度传感器Pt100,以监视绕组温度。
在本实验中,对发电机厂生产的发电机进行了测试,表1列出了一些监测温度参量变化值。在表1中,当发电机组正常运行时,绕组的A相测量温度在65℃~75℃之间,低于警报值(发电机绕组绝缘为F级);绕组B相的温度在55℃~76℃之间,低于报警值,绕组C相的温度在68℃~77℃之间,也低于报警值,满足测试条件的参数值要求参数设置模块实现各种监控状态量的报警参数设置,并连接数据库模块,将相应的设置值存储在参数表中,以备将来参考。事件历史模块主要调用数据库不同时期的历史数据和趋势分析,以实现对每个状态信号报警事件的查询和显示。
七、安科瑞测温产品介绍
a.电池供电型无线温度传感器
安装于发热部位,采集温度量并通过无线方式传输的传感器。
目前无线温度传感器有三款:

b.CT感应取电无线温度传感器
安装于断路器触头、母排、电缆搭接点等大电流处,采集温度量并通过无线方式传输的传感器。
目前无线温度传感器有两款:

安科瑞无线测温就地显示配置:
ASD300/320智能操控装置可连接12路无线温度传感器,ARTM-Pn无线测温装置可连接18路无线温度传感器,无源(CT取电)方式为ATE300(捆绑式安装),有源(电池供电)方式为ATE100(螺栓式安装,主要用于电缆/铜排等螺丝固定的搭接点)和ATE200(表带式,主要用于断路器触头等接点捆绑安装,因安装较ATE100更方便,电缆/铜排等搭接点也常选用)。

无线测温带操显功能(就地显示)
Acrel-2000T/B无线测温壁挂式监控设备,内存4G,硬盘128G,以太网口,显示器12寸,分辨率800*600,可选Web平台/App服务器,柜体尺寸480*420*200(单位mm),配置IPAD,安装ACREL-2000/T软件。就地实时显示温度分布以及报警等详细参数。

无线测温采集设备配置方案
八、结束语
为了在发电机组中应用发电机温度监控,本文考虑了现场环境、技术要求、电磁兼容性、电路功耗等因素,以及设计计划、设备选择、硬件电路设计和生产、微控制器程序设计和调试。对无线温度监测系统的配置和设计的研究就是这样的例子,并且常规温度监测系统原本不可能发生的许多问题正在被更方便地解决。数据处理和分析是通过上位机实现的,上位机软件采用了可视化界面,使操作员操作起来更加直观。在编程软件的控制下,在PC的主软件界面触发命令按钮,以将命令发送到接收器,接收到部分处理指令后,该指令将发送到下位机以选择通道。温度收集模块在接收到命令后收集温度并以无线方式收集温度,将温度数据发送到接收器。通过该系统能够大大地提高工人的工作效率并基于ZigBee的收集模块可以在工作条件下实时收集和显示必要的更改。
